新型防滑带显示屏及指南针双线汽车应急点火电源
发布时间:2015/3/4 15:21:52 阅读:
次
[发明公布] 新型防滑带显示屏及指南针双线汽车应急点火电源
申请公布号:CN104300620A
申请公布日:2015.01.21
申请号:2014105477214
申请日:2014.10.16
申请人:昆山市圣光新能源科技有限公司
发明人:熊开富
地址:215300江苏省苏州市昆山市玉山镇登云路268号
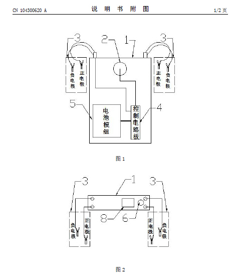
摘要: 本发明涉及新型防滑带显示屏及指南针双线汽车应急点火电源,它包括电源本体,电瓶线夹,开关,充电接口,电池模组,控制电路板,指南针,液晶显示屏,防滑条;所述电瓶线夹、开关、充电接口、指南针、液晶显示屏、防滑条内嵌安装在电源本体上,电池模组、控制电路板安装在电源本体内部,本发明的产品使用和携带方便;可辨别方位及电量查看。






